vitbar192 ®   02-Jul-2024 08:51

Проектирование и эксплуатация судовых двигателей внутреннего сгорания


Год выпуска: 2024
Язык: Русский
Автор: Гоголев Г.В., Очеретяный В.А.
Жанр: Учебное пособие
Издательство: СевГУ
Формат: PDF
Качество: Изначально компьютерное (eBook)
Количество страниц: 105
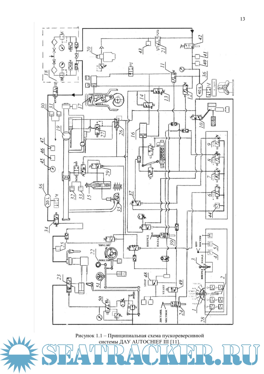
Описание: В пособии рассматривается последовательность работы обучающегося при выполнении расчета рабочего процесса судового двигателя внутреннего сгорания, его динамического расчета, поверочном расчете коленчатого вала на прочность, расчете подшипника скольжения. Даны рекомендации и изложены требования к выполнению обучающимися эксплуатационного раздела курсового проекта. Данное пособие является основным руководством обучающегося при выполнении расчетного раздела дипломного проекта, тема которого связана с судовой дизельной энергетической установкой.
Пособие предназначено для студентов очной и заочной форм обучения Морского института Севастопольского государственного университета специальностей 26.05.06 "Эксплуатация судовых энергетических установок", 26.05.02 "Проектирование, изготовление и ремонт энергетических установок и систем автоматизации кораблей и судов". Выполнение практической работы направлено на изучение следующих профессионально-специализированных компетенций (Конвенция ПДНВ): ПСК-6 — Основные принципы конструкции и работы механических систем, включая судовой дизель (Эксплуатация главных установок и вспомогательных механизмов и связанных с ними систем управления).

Содержание

Скриншоты

Гоголев Г.В., Очеретяный В.А. Проектирование и эксплуатация судовых двигателей внутреннего сгорания, 2024.pdf

Download [18 KB]

Thank U
Reply
sav15   07-Jul-2024 14:50
Файл торент поврежден.
0
Reply
refresh list

Similar releases

Судовые котельные и паропроизводящие установки. Лабораторные работы - Очеретяный В.А., Хромов Е.В.…
Судовые энергетические установки - Тверская С.Е. [2025, PDF]
Расчеты судового парового котла - Очеретяный В.А. [2026, PDF]
Расчеты судового парового котла - Очеретяный В.А. [2021, PDF]
Технические средства комплексной механизации - Очеретяный В.А. [2026, PDF]
Tехническая диагностика судовых энергетических установок - Е.Кончаков [2007, PDF]
Морская практика - Наумов М.В. [2020, PDF]
Особенности устройства и эксплуатации вспомогательных механизмов корабельных КТЭУ - Гусаров А.Б.…
Элементы энергетической установки судна - Чемодаков А.Л. [2020, PDF]
Технологическое оборудование и системы газовозов - Литошенко В.Н. [2009, PDF]
LOAD MORE
  • Reply

The time now is: Today 09:11

All times are GMT + 3 Hours