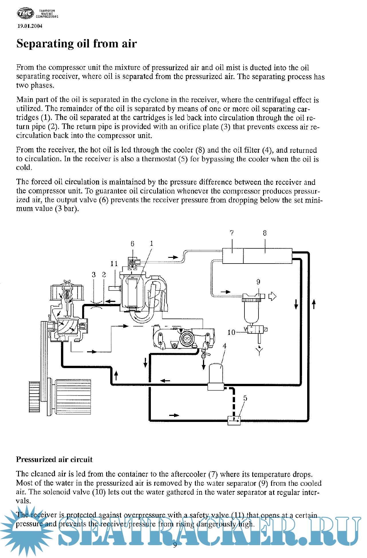
hakanblackrock ®   03-Nov-2020 01:41

Tamrotor Marine Compressors User Manual


Year: 2011
Language: english
Author: Tamrotor Marine Compressors AS
Genre: Manual
Format: PDF
Quality: Scanned pages + text layer
Pages count: 108
Description: Tamrotor Marine Compressors AS
USER MANUAL
Screw Compressor
TMC 18, 21, 26 Air cooled
Operation and maintenance instructions
Spare parts

Contents

Screenshots

AIR COMPRESSOR.pdf

Download [6 KB]

Thank U
Reply
refresh list

Similar releases

Bitzer Screw Compressors - Bitzer Kühlmaschinenbau GmbH [2005, PDF]
Sauer Compressor_Air Compressor_Type WP33L [2006, PDF]
Instruction Manual for Tanabe Air Compressor - Model H-series - TANABE PNEUMATIC MACHINERY [2004,…
Sauer Air Compressor - WP400 Operations Manual - J.P. Sauer & Sohn Maschinenbau GmbH [2014, PDF]
DENO Compressor DSA Series Manual - Denocomp.nl [PDF]
Bauer Compressor: Junior II (Instruction Manual and Spare Parts Catalog) - Bauer [2013, PDF]
Controlmatica Electric Two-Term Level Controllers - Controlmatica Ltd. Co. [2008, DOC]
Caterpillar 3304B 3306B Marine Engines / Oepration and Maintenance Manual & Spare parts [1999, PDF]
TeamTec Incinerator OG 120C - TeamTec AS [2008, PDF]
TeamTec Incinerator GS 500C - TeamTec AS [2007, PDF]
LOAD MORE
  • Reply

The time now is: Today 22:21

All times are GMT + 3 Hours