SerTan ®   24-Dec-2018 01:30

Судовые энергетические установки. Часть 2. Котлотурбинные энергетические установки


Год выпуска: 2004
Язык: русский
Автор: Болдырев О.Н.
Жанр: Учебное пособие
Издательство: Севмашвтуз
ISBN: 5-7723-0403-8
Формат: PDF
Качество: Изначально компьютерное (eBook)
Количество страниц: 190
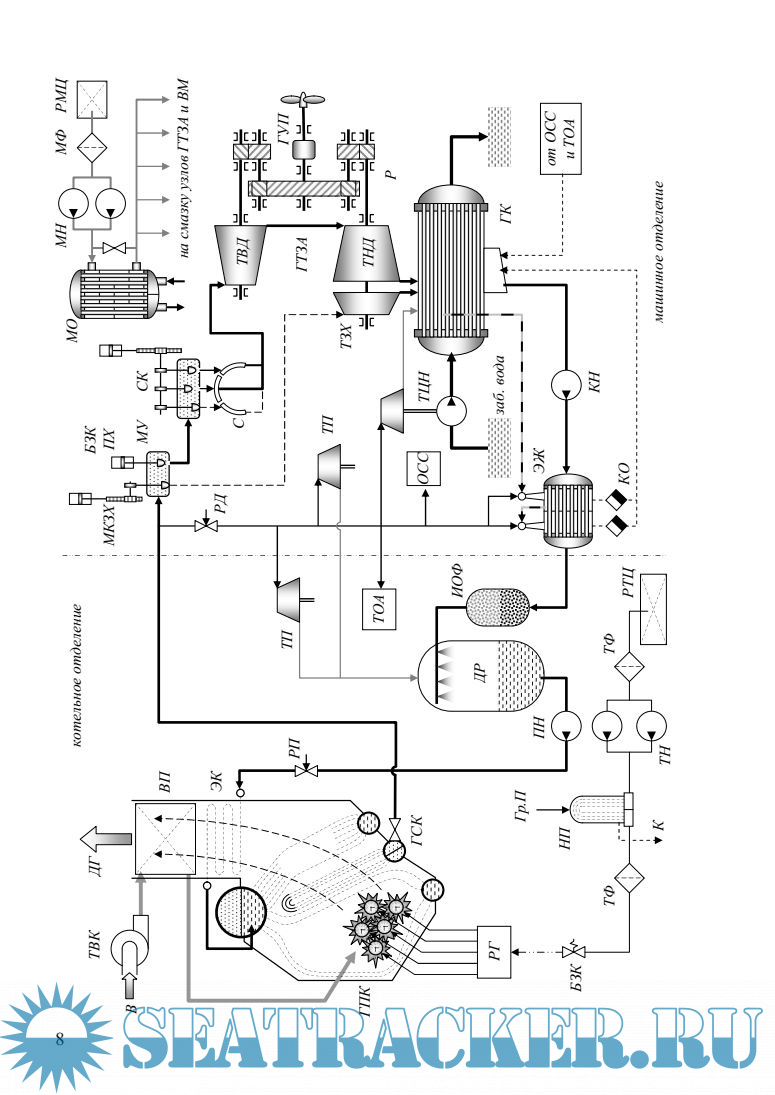
Описание: В курсе «Судовые энергетические установки» изложены основные сведения из области энергетических установок, которые могут быть полезны студентам неэнергетических специальностей при написании дипломного проекта. Данный курс также можно рекомендовать студентам энергетических специальностей с целью систематизации знаний в области энергетических установок и расширения кругозора.Во вводной части пособия рассмотрены классификация энергетических установок, состав и назначение основных составных частей СЭУ. основные показатели СЭУ. характеризующие ее работу. Для облегчения восприятия дальнейшего материала студентами, не изучавшими курс теплотехники, приведены основные понятия и законы термодинамики и теории тепловых двигателей. Данный курс (книга) посвящена котлотурбинным энергетическим установкам. В книге рассмотрены назначение, классификация, принцип действия и устройство основных составных частей данного типа установки; основы теории рабочих процессов, тепловые балансы и характеристики потерь энергии, способы уменьшения потерь энергии и повышения КПД. наиболее часто встречающиеся компоновочные схемы, принципы построения систем, обслуживающих работу данного типа СЭУ.
Доп. информация:
Часть 1. Дизельные и газотурбинные установки: https://seatracker.me/viewtopic.php?t=30431
Часть 3. Комбинированные и ядерные установки: https://seatracker.me/viewtopic.php?t=30433

Содержание

Скриншоты

Болдырев О.Н. Судовые энергетические установки.Часть II. Котлотурбинные энергетические установки. Учебное пособие (2004).pdf

Download [9 KB]

Thank U
Reply
refresh list

Similar releases

Судовые энергетические установки. Часть 1. Дизельные и газотурбинные установки - Болдырев О.Н.…
Cудовые энергетические установки - Болдырев О.Н. [2003, PDF]
Судовые энергетические установки. Часть 3. Комбинированные и ядерные установки - Болдырев О.Н.…
Судовая энергетика - Радзиевский С.И. [2009, PDF]
Судовые автоматизированные энергетические установки - Акимов П.П. [1980, PDF]
Судовые энергетические установки - Дельвинг А.К. и др. [1985, PDF]
Судовые энергетические установки - Грибиниченко М.В. [2010, PDF]
Судовые котельные установки - Денисенко Н.И., Костылев И.И. [2005, PDF]
Судовые энергетические установки, их эксплуатация и ремонт - Сенков Г.И. [1986, PDF]
Судовые поршневые двигатели внешнего сгорания (двигатели Стирлинга) - Рыжков-Дудонов М.А. [1976,…
LOAD MORE
  • Reply

The time now is: Today 11:23

All times are GMT + 3 Hours