gillnumil ®   23-Sep-2019 18:27

Safety Guide For Terminals Handling Ships Carrying Liquefied Gases In Bulk


Year: 1993
Language: english
Author: OCIMF
Genre: Guide
Publisher: Witherby & Co. Ltd.
Edition: 2nd
ISBN: 1-85609-057-4
Format: PDF
Quality: Scanned pages
Pages count: 58
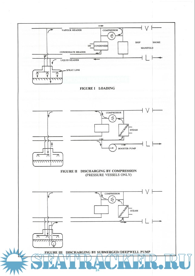
Description: This Safety Guide makes recommendations for practices to be adopted by terminal personnel to ensure safety in operations relating to the handling of ships carrying liquefied gases in bulk.

Contents

Screenshots

OCIMF Safety Guide For Terminals Handling Ships Carrying Liquefied Gases In Bulk [2nd Edition 1993]

Download [18 KB]

Thank U
Reply
refresh list

Similar releases

Ship Information Questionnaire For Gas Carriers - OCIMF & SIGTTO [1998, PDF]
GASRUL: Rules Regulations and General Information for RLPG Terminals, Juaymah, Jazan - Saudi Aramco…
A Guide To Contingency Planning For Marine Terminals Handling Liquefied Gases In Bulk - SIGTTO…
ISGINTT International Safety Guide for Inland Navigation Tank-barges and Terminals - CCNR/OCIMF…
Tanker Safety Guide (Liquefied Gas) - ICS [1995, PDF]
Recommendations For Equipment Employed in the Bow Mooring of Conventional Tankers at Single Point…
ISGINTT - Central Comission for the Navigation of the Rhine [2010, PDF]
ICS Tanker Safety Guide Liqufied Gas - International Chamber of Shipping [2018, PDF]
ICS Tanker Safety Guide Liqufied Gas [3rd Edition 2018] - International Chamber of Shipping [2018,…
Guidelines for the Handling, Storage, Use, Maintenance and Testing of STS Hoses - OCIMF [2021, PDF]
LOAD MORE
  • Reply

The time now is: Today 18:26

All times are GMT + 3 Hours